実行情報の取得
このツールでは、実行に関する情報 (取得時間、前回サイクルの期間) を取得します。このツールを使用して、特定のツールまたは特定のツールセットの実行の持続時間を測定することもできます。必要な設定の詳細については、次のセクションを参照してください。
ツールの実行時間の測定方法
- 2 つの「実行情報の取得」ツールを追加します。1 つは測定するツールの上、もう 1 つはツールの下に追加します。
- 最初の「実行情報の取得」ツールの「時間」結果を、2 番目の「実行情報の取得」ツールの「開始時間」パラメーターに接続します。これにより、測定するツールの実行が開始された正確な時間からの時間の差が測定されます。
- トリガーを適切に設定します。
- 最初の「実行情報の取得」ツールから測定するツールにトリガーを作成します。
- 測定するツールから 2 番目の「実行情報の取得」ツールにトリガーを作成します。
- 測定するツールにツールが接続されている場合、接続されているツールから最初の「実行情報の取得」ツールにトリガーを作成します。
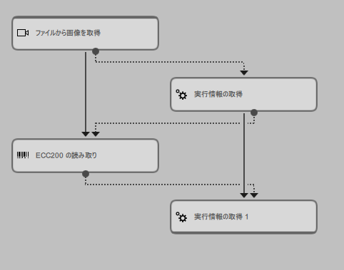
下の例では、ツール ECC200 の読み取り の実行時間を測定する場合に必要なトリガー接続を確認できます。最初のトリガー接続は、ファイルから画像を取得 から最初の 実行情報の取得 ツールに作成されています。これは、「ファイルから画像を取得」が測定するツールにデータを送信する唯一のツールだからです。最初の「実行情報の取得」ツールから「ECC200 の読み取り」へのトリガー接続および、「ECC200 の読み取り」から 2 番目の「実行情報の取得」へのトリガーにより、ツールが適切な順序で実行されます。
特定のツールセットの実行時間を測定する場合、上記の説明に従います。ただし、2 つの「実行情報の取得」ツールの間に、1 つのツールではなく、選択されたツールセットを配置します。これらのツールが接続されている場合、2 つのトリガー接続を作成すれば十分です。1 つは最初の「実行情報の取得」ツールからツールセットの最初のツールへ、もう 1 つはツールセットの最後のツールから 2 番目の「実行情報の取得」ツールへのトリガー接続です。
特定のツール配列および接続設定の場合、計算結果として得られる時間の差が正確ではない可能性があります。MERLIC Vision App に「実行情報の取得」ツールまたは測定するツールと並列で実行可能なツールがある場合、ツール結果「開始時間からの持続時間」で得られる時間には、並列で実行された任意のツールの実行時間も含まれている可能性があります。この場合、「開始時間からの持続時間」の時間は目的のツールの実行時間を表しません。
したがって、目的のツールのみが実行されるように、MERLIC Vision App を調整することをお勧めします。
実行の動作
実行に関するこのツールの動作は、デフォルトの動作とは異なります。通常、MERLIC ツールは以下の場合に実行されます。
- MERLIC Vision App は、連続モードで明示的に実行されています。
- MERLIC Vision App は、「1 回実行」モードで明示的に実行されています。
- MERLIC Vision App とツールが MERLIC Creator で開かれています。
- ツールのパラメーター値が MERLIC Creator で変更されました。
ただし、ツール 実行情報の取得 は、以下の場合にのみ実行されます。
- MERLIC Vision App は、連続モードで明示的に実行されています。
- MERLIC Vision App は、「1 回実行」モードで明示的に実行されています。
これにより、MVApp の読み込み時または、ツールのパラメーターの変更時にツールでデータが収集されなくなります。実行サイクル数のカウンタを含むツールの結果は、明示的にトリガーされたツール実行のデータのみを返します。
パラメーター
基本パラメーター
時間形式:
このパラメーターは、結果「時間」に現在の時間が返される「時間形式」を定義します。このパラメーターのデフォルト設定値は「簡易」です。対応するコネクターで フォーマットを変更できます。時間形式を変更すると、結果 時間 も更新されます。
|
値 |
説明 |
|---|---|
|
簡易 |
取得時間の戻り値には特殊文字が含まれないため、ファイル名 (例、「20200414_094941_108」) に使用できます。 |
|
ISO-8601 |
取得時間の戻り値は、ISO-8601 規格準拠形式です (例、「2020-04-14T09:49:41,108」)。 |
|
相対 |
取得時間は Unix タイムスタンプ形式、つまり、1970 年 1 月 1 日の 00:00:00 UTC からの経過時間 (Unix エポック) で返されます。ただし、MERLIC では、秒数ではなく、ミリ秒単位で時間を返します (例、「1586850581108.0」)。 |
開始時間:
このパラメーターは、結果「開始時間からの持続時間」で返される時間の差の計算の開始時間を表します。デフォルト設定値は 0 です。このパラメーターは、ツールの実行時間の測定方法のセクションで説明されている通り、特定のツールまたは特定のツールセットに実行の持続時間を測定する場合に使用できます。そのためには、「開始時間」パラメーターを前の「実行情報の取得」ツールの「時間」結果に接続し、測定するツールの実行が開始された正確な時間からの時間の差が測定されるようにする必要があります。パラメーターを前のツールの結果に接続する場合、または値を手動で定義する場合、パラメーター「開始時間」での時間形式が「時間形式」パラメーターで選択されている時間形式に対応していることを確認する必要があります。
追加パラメーター
リセット:
このパラメーターでは、それまでに処理した選択された結果の値をリセットできます。このパラメーターは定義済みのブール値であり、デフォルト設定値は 0 です。デフォルト値の場合、結果はリセットされません。値をリセットするには、パラメーター を 1 に設定します。パラメーターは自動的に 0 に戻されます。以下の結果はリセットの影響を受けます:
- カウンタ
- 最後のサイクルの持続時間
- 開始時間からの持続時間
- 乱数
結果をリセットした場合、その実行で収集されたすべての情報が失われます。この操作は元に戻せません。必要に応じて、値をリセットする前にデータをバックアップしてください。
結果
基本結果
カウンタ:
この結果には、実行したサイクル数を表します。結果は整数として返ります。
時間:
この結果では、実行の現在の時間が返ります。パラメーター「時間形式」で選択された値に応じて、時間は「簡易」、「ISO-8601」または「相対」時間形式で返されます。
下の例に、各時間形式で特定の時間がどのように返されるかを示します。
時間の例:
| 2020 | 04 | 14 | 09 | 49 | 41 | 108 |
|---|---|---|---|---|---|---|
| 年 | 月 | 日 | 時間 | 分 | 秒 | ミリ秒 |
得られる時間形式:
|
時間形式 |
結果 |
|---|---|
|
簡易 |
20200414_094941_108 |
|
ISO-8601 |
2020-04-14T09:49:41,108 |
|
相対 |
1586850581108.0 |
最後のサイクルの持続時間:
この結果は、最後の実行サイクルの時間の差、つまり、前回の実行と現在の実行の間の持続時間をミリ秒単位で返します。
開始時間からの持続時間:
この結果は、パラメーター「開始時間」で定義された時間から結果「時間」の現在の実行時間まで測定された時間の差を返します。ミリ秒単位で返ります。パラメーター「開始時間」が前の「実行情報の取得」ツールの「時間」結果に接続されている場合、この結果で得られる時間は、2 つの「実行情報の取得」ツールの間に配置されたすべてのツールの実行の持続時間を表します。24 時間を超えるなど、長時間の測定の場合、「相対」時間形式を使用することをお勧めします。
ツール状態:
「ツール状態」はツール状態の情報を返します。したがって、エラー処理に使うことができます。さまざまなツールの状態結果の詳細については、 ツール状態 結果 のトピックを参照してください。
追加結果
乱数:
この結果では、テスト目的で 0 から 1 の範囲の乱数が実数で生成されます。
処理時間:
この結果は、ツールの直近の実行の持続時間をミリ秒単位で返します。結果は、追加結果として提供されます。したがって、デフォルトでは非表示になっていますが、ツール結果の横にある ボタンを使用して表示できます。詳細については、ツールリファレンス概要の処理時間の節を参照してください。